Синтез окиси этилена через этиленхлоргидрин
Учим химию / Окись этилена / Учим химию / Окись этилена / Синтез окиси этилена через этиленхлоргидрин Синтез окиси этилена через этиленхлоргидрин
Страница 1

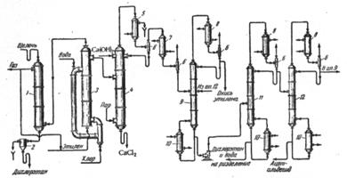
Технологический процесс производства окиси этилена хлоргидринным способом включает три основные стадии:

1) получение этиленхлоргидрина;

2) получение окиси этилена взаимодействием этиленхлоргидрина с едкой щелочью;

3) очистку окиси этилена.

В первой стадии процесса хлор и этилен пропускают в воду. При этом хлор гидролизуется:

Таким образом, при пропускании хлора в воду получается хлор­ная вода, содержащая соляную кислоту, хлорноватистую кислоту и молекулярный хлор, относительное количество которого увели­чивается по мере поглощения хлора водой. Если в воде раство­ряется малое количество хлора, он гидролизуется почти полностью, с увеличением концентрации хлора в воде степень его гидролизе уменьшается.

Образующаяся хлорноватистая кислота присоединяется к этилену, давая этнленхлоргидрин:

При пропускании этилена в хлорную воду всегда протекают одновременно две реакции: образование этиленхлоргидрина в ре­зультате взаимодействия с этиленом хлорноватистой кислоты и образование дихлорэтана при взаимодействии с эти­леном растворенного (молекулярного) хлора:

Относительное количество образующегося дихлорэтана будет возрастать по мере увеличения концентрации этиленхлоргидрина в воде, так как одновременно повышается концентрация хлористого водорода, а следовательно, увеличивается количество недиссоциированного хлора, реагирующего с этиле­ном с образованием дихлорэтана.

Выделение высококонцентрированного этиленхлоргидрина из разбавленных растворов связано с большими трудностями. Несмотря на значительную разницу температур кипения этиленхлоргидрина (129°С) и воды разделить их обычной ректификацией не­возможно, так как они образуют азеотропную смесь, содержащую 41% этиленхлоргидрина и кипящую при 98°С. Поэтому путем ректификации в лучшем случае удается отделить 41%-ный водный раствор этиленхлоргидрина. На практике во второй стадии процесса при получении окиси этилена непосредственно используют разбавленные растворы этиленхлоргидрина.

Окись этилена образуется при взаимодействии этиленхлоргидрина со щелочью:

Выход окиси этилена может значительно понизиться вслед­ствие протекания побочной реакции – омыления этиленхлоргид­рина разбавленной щелочью в этиленгликоль:

Чем ниже концентрация реагирующих компонентов, тем больше образуется этиленгликоля и тем ниже выход окиси этилена. Более благоприятные условия создаются, если в колонну, в которой проводится обработка этиленхлоргид­рина щелочью, снизу вводить пар и подогревать 4 – 6%-ный рас­твор этиленхлоргидрина до температуры кипения азеотропной смеси этиленхлоргидрина и воды. При этом содержание этиленхлоргидрина в парах повышается до 41% и во взаимодействие со щелочью, орошающей колонну, вступает не разбавленный, а концентрированный этиленхлоргидрин. Концентрация применяемой щелочи также должна быть достаточно высокой (40%-ный рас­твор едкого натра или 30%-ное известковое молоко). Таким об­разом, реакция протекает фактически между концентрированными этиленхлоргидрином и щелочью, и образование этиленгликоля сво­дится к минимуму.

Рис. 2.1. Схема производства окиси этилена непрерывным методом через этиленхлоргидрин.

Страницы: 1 2

Смотрите также

Химико-токсикологический анализ производных фенотиазина
                В России и за рубежом, начиная с 1945 г., после обнаружения фармакологической активности N-замещенных производных фенотиазина, было синтезировано большое число препаратов, об ...

Теоретические основы электрохимической коррозии
Металлы составляют одну из основ цивилизации на планете Земля. Их широкое внедрение в промышленное строительство и транспорт произошло на рубеже XVIII-XIX веков. В это время появился первый ...

Количественный анализ силибина в экстрактах, полученных с использованием субкритической воды
Хорошее здоровье – основа долгой, счастливой и полноценной жизни. Чтобы поддерживать здоровье, необходимы знания о свойствах применяемых лекарств, лекарственных растений, а также биологичес ...